Visual Materials
The 10 KV Bullock motor generating station operating the San Bernardino Valley traction lines at San Bernardino
You might also be interested in

A detail drawing of the Bullock Motor Generating Station at San Bernardino
Visual Materials
A detail drawing of the Bullock Motor Generating Station at San Bernardino.
photCL SCE 01 - 00455

A drawing of an outline and data of the Bullock Motor Generating Station at San Bernardino
Visual Materials
A drawing of an outline and data of the Bullock Motor Generating Station at San Bernardino.
photCL SCE 01 - 00454

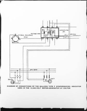
A wiring diagram for the Bullock Motor Generating Station at Colton
Visual Materials
A wiring diagram for the Bullock Motor Generating Station at Colton.
photCL SCE 01 - 00456

An operating crew in front of the motor-
Visual Materials
An operating crew in front of the motor-generator set and auxiliary engine at San Bernardino Valley Traction Co. at "E" Street Car Barn.
photCL SCE 01 - 00062
Image not available
Map of lines of the San Bernardino Valley Traction Company
Visual Materials
No old shelf mark. Shows Santa Fe and Southern Pacific lines and the connections with this street car line, some of which is only proposed. The San Bernardino Valley Traction Company was formed in 1903; in 1911 the Pacific Electric Company became sole owner (Brown, v. 1, p. 165). Prime meridian: GM. Relief: hachures. Projection: Cylindrical. Printing Process: Lithography. Verso Text: MS notes: San Bernardino Traction Co. Map 78. References: John Brown Jr., History of San Bernardino and Riverside counties , 1922, volume 1, RB F868.S14 B8.
ephMPCALIF0101

A drawing of the method of introducing 10 KV lines into stations
Visual Materials
A drawing of the method of introducing 10 KV lines into stations.
photCL SCE 01 - 00452